1

CAN на Toyota/Mitsubishi

Topic: CAN на Toyota/Mitsubishi

Добрый день всем!

Имеется ли на toyota hilux 2010 года, mitsubishi l200 2010 и 2011 годов CAN шина, какой протокол?
Был ли у вас опыт работы с ней? Через какой трекер удалось какие данные получить?

Garage Monitoring
2

CAN на Toyota/Mitsubishi

Re: CAN на Toyota/Mitsubishi

ILS
Obd там

WialonEast
Манаев Денис
wialoneast.ru     ceo@wialon.asia
+79084444444
3

CAN на Toyota/Mitsubishi

Re: CAN на Toyota/Mitsubishi

Galileo  считывает температуру, обороты, данные по MAF, Угол открытия заслонки и пр. топливо пока не нашли, но занимаемя

4

CAN на Toyota/Mitsubishi

Re: CAN на Toyota/Mitsubishi

digital65 wrote:

Galileo  считывает температуру, обороты, данные по MAF, Угол открытия заслонки и пр. топливо пока не нашли, но занимаемя

если не ошибаюсь, Galileo умеет читать CANOBD2 J1979. там уровня топлива нет, только расход. Или это имелось ввиду?

Кураж - монтаж
5

CAN на Toyota/Mitsubishi

Re: CAN на Toyota/Mitsubishi

Cовершенно верно, на Hilux модели с 2010 г.в. нет сигнала с ДУТ, нет совсем, ни в каких шинах. Сигнал Расхода есть, - средний и мгновенный.
Сигнал с ДУТ подается сразу с ДУТ в щиток приборов, а расход идет по управлению форсунок компьютером. Поэтому уровня нет, а расход есть. Если надо могу выслать, где и как подключать топливо на таких машинах. Обороты и температуру берем по САN шине,другие параметры тоже можно взять с CAN, а вот уровень только на аналоговый вход навигашки.

Добавлено спустя   5 минут  36 секунд:
Если в какой то из шин есть сигнал с ДУт, Galileo его выдаст. CAN-LOG и др. навигашки по той же причине тоже лапки к верху !!!
Toyta HiLux с уровнем топлива всех по бороде пустила.

Сергей
6

CAN на Toyota/Mitsubishi

Re: CAN на Toyota/Mitsubishi

Кстати, Toyota Hiace, тоже самое, недавно ставили, и тоже в CAN шинах нет уровня топлива, пришлось с разъема щитка приборов подключаться.

ООО "Инновационные технологии
Сонин Константин
+79039096005 e-mail: digital65@yandex.ru.ru
7

CAN на Toyota/Mitsubishi

Re: CAN на Toyota/Mitsubishi

как можно подключить к кан шине  аппарат галилео скай  на автомобиль митсубиши  л 200  дизельный  помогите пожалуйста  я просто первый раз столкнулся с этим  дайте ссылки какие нибудь

8

CAN на Toyota/Mitsubishi

Re: CAN на Toyota/Mitsubishi

ser wrote:

Cовершенно верно, на Hilux модели с 2010 г.в. нет сигнала с ДУТ, нет совсем, ни в каких шинах. Сигнал Расхода есть, - средний и мгновенный.
Сигнал с ДУТ подается сразу с ДУТ в щиток приборов, а расход идет по управлению форсунок компьютером. Поэтому уровня нет, а расход есть. Если надо могу выслать, где и как подключать топливо на таких машинах. Обороты и температуру берем по САN шине,другие параметры тоже можно взять с CAN, а вот уровень только на аналоговый вход навигашки.

Добавлено спустя   5 минут  36 секунд:
Если в какой то из шин есть сигнал с ДУт, Galileo его выдаст. CAN-LOG и др. навигашки по той же причине тоже лапки к верху !!!
Toyta HiLux с уровнем топлива всех по бороде пустила.

Добрый день !!!
Интересуют места подключения CAN шины, если есть наработки по автомобилям легковым буду очень признателен....

9

CAN на Toyota/Mitsubishi

(edited by postal2 26/11/2014 17:41:17)

Re: CAN на Toyota/Mitsubishi

ser wrote:

Расхода есть, - средний и мгновен

не подскажите какой именно параметр отвечает за расход топлива ?

10

CAN на Toyota/Mitsubishi

Re: CAN на Toyota/Mitsubishi

На японии нет уровня топлива в can шине, речь о Тoyota, Mazda, мицык....

11

CAN на Toyota/Mitsubishi

Re: CAN на Toyota/Mitsubishi

Vasab wrote:

На японии нет уровня топлива в can шине, речь о Тoyota, Mazda, мицык....

) странная категоричность...

Есть!

S&M Groups
12

CAN на Toyota/Mitsubishi

Re: CAN на Toyota/Mitsubishi

Vasab wrote:

На японии нет уровня топлива в can шине, речь о Тoyota, Mazda, мицык....

А как же camry? там топливо есть и отлично читается

Иван Платонов
ООО "ГЛОНАСС Систем"
13

CAN на Toyota/Mitsubishi

Re: CAN на Toyota/Mitsubishi

а на HILUX 2014 года по кану есть данные об уровне топлива??
если да не подскажите пгн? или где найти описания пгн?
а если нет где искать провод с попловка?
может у кого и табличка есть по тарированию бака??))

любую, даже самую простую задачу - можно сделать не выполнимой, проведя достаточное количество совещаний.
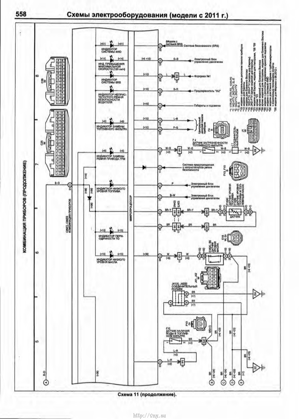
14

CAN на Toyota/Mitsubishi

Re: CAN на Toyota/Mitsubishi

HILUX 2014 - в кане нет данных об уровне топлива, аналоговый сигнал с поплавка сразу приходит на приборку. На 40 пиновом разъеме, распиновку приложил

  • CAN на Toyota/Mitsubishi
15

CAN на Toyota/Mitsubishi

Re: CAN на Toyota/Mitsubishi

0.3 В - полный бак, 6.5 В - пустой бак

16

CAN на Toyota/Mitsubishi

Re: CAN на Toyota/Mitsubishi

СПАСИБО!!

любую, даже самую простую задачу - можно сделать не выполнимой, проведя достаточное количество совещаний.
17

CAN на Toyota/Mitsubishi

Re: CAN на Toyota/Mitsubishi

где вообще узнать коды и номера параметров на Hilux 2014? кан сканера у меня нет...а машинки обвязать нормально хочеться... какой там протокол вообще? j1939?

любую, даже самую простую задачу - можно сделать не выполнимой, проведя достаточное количество совещаний.
18

CAN на Toyota/Mitsubishi

Re: CAN на Toyota/Mitsubishi

kjuman wrote:

где вообще узнать коды и номера параметров на Hilux 2014? кан сканера у меня нет...а машинки обвязать нормально хочеться... какой там протокол вообще? j1939?

с вашей подготовкой - CANLOg вам в помощь.
Только уровень топлива в шину не идет на Хайлюксах, на сколько я помню.

Кураж - монтаж
19

CAN на Toyota/Mitsubishi

Re: CAN на Toyota/Mitsubishi

Добрый день!

Подключался ли кто-то к штатной стрелке на HILUX G8 2016 г.в.? Может есть у кого схема распиновки приборки?

20

CAN на Toyota/Mitsubishi

Re: CAN на Toyota/Mitsubishi

Коллеги, снимал ли кто-нибудь данные по топливу без CAN-log с Camry?
Буду признателен за любую информацию.

www.intelstol.ru - Контролировать просто!
21

CAN на Toyota/Mitsubishi

Re: CAN на Toyota/Mitsubishi

Добрый день !!!
Интересуют места подключения CAN шины, если есть наработки по автомобилям легковым буду очень признателен....

На Toyota как и на всех а/м есть разъем диагностический OBD2 - трапецевидный. С обратной стороны - витая пара, цоколевка на картинке.

CAN на Toyota/Mitsubishi

  • CAN на Toyota/Mitsubishi
Спрашивайте про контроль топлива и CAN
22

CAN на Toyota/Mitsubishi

Re: CAN на Toyota/Mitsubishi

vinkel, благодарю, это все понятно.
Меня больше интересует какой идентификатор отвечает за уровень топлива.

www.intelstol.ru - Контролировать просто!
23

CAN на Toyota/Mitsubishi

Re: CAN на Toyota/Mitsubishi

vinkel wrote:

как и на всех а/м есть разъем диагностический OBD2 - трапецевидный. С обратной стороны - витая пара, цоколевка на картинке.

Дополню: на ВАГах в 6-14 приходит шина только для диагностики, т.е. пока не спросишь - данных не будет. Для прослушки шин идем к шлюзу или ВСМ. Если медленная нужна - то вариантов подключения много, что не скажешь про быструю.
На Фордах, к примеру, приходит второй CAN на другие пины OBD2 разъема.

Кураж - монтаж
24

CAN на Toyota/Mitsubishi

Re: CAN на Toyota/Mitsubishi

yoogimi wrote:

HILUX 2014 - в кане нет данных об уровне топлива, аналоговый сигнал с поплавка сразу приходит на приборку. На 40 пиновом разъеме, распиновку приложил

Добрый день.
Что-то не пойму по схеме, на какой контакт 40-пинового разъема приходит сигнал со штатного датчика уровня топлива?
2 или 3?

25

CAN на Toyota/Mitsubishi

(edited by 1megovolt 03/09/2017 05:53:50)

Re: CAN на Toyota/Mitsubishi

доброго времени суток! Попался HILUX 2015 гв вывода 3 и2 имеют другую цветавую маркировку,  и напряжения на 2(красный) пине 12 в, на 3 (черный) пине  0.07 в не думаю что это ДУТ. Машина рестайлинг и проводка как и панель несколько иная, и где теперь его искать?

  • CAN на Toyota/Mitsubishi
  • CAN на Toyota/Mitsubishi